Global
選擇語言
1、電表,也叫“電能表”或“電度表”,是最終核算光伏收益的儀表,由當地供電局提供和安裝。
2、在不同上網模式下或不同并網形式下電表的接入方式都不一樣,各地區供電局提供的電表和安裝方式也略有異性。
電表衡量發電量和發電補貼,所以小固認為有必要和大家分享一下具體的使用情況
|
一、電表介紹 |
1、電表的分類
1.1、按照工作原理可分為機械式、電子式;
1.2、按照接入相數可分為單相表、三相三線表、三線四線表;
1.3、按照計量方向可分為單向計量表、雙向計量表;
圖1:常見電能表
2、電表的型號
電度表型號用字母和數字的排列表示“類別代號+組別代號+設計序號+派生號” 。例如DTS1032型表示三線四線電子式電表。
圖2:電表的型號含義
|
二、兩種不同上網模式介紹
|
1、“全額上網”模式
全額上網即光伏發的電全部賣給電網,自己一度電都不用。全額上網需要一個單向計量的電表,如下圖所示。

圖3 全額上網模式
2、“自發自用,余電上網”模式
自發自用,余電上網即光伏發的電先給自己使用,多余的電賣給電網。該模式下需要一個單向計量的電表,還需要把進戶電表換成雙向計量的電表,如下圖所示。
圖4 自發自用,余電上網模式
|
三、低壓計量方式
1、全額上網模式 |
全額上網即光伏所發的電全部賣給電網;僅需要新增一個單向表即可。
全額上網收益按照不同地區標桿上網電價(一類0.65,二類0.75,三類0.85)乘以電表讀數發放。
圖5:全額上網電表接入方式(220V)
圖6:全額上網電表接入方式(380V)
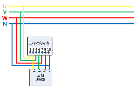
2、自發自用,余電上網模式
自發自用,余電上網 模式是逆變器發的電先供自己使用,多余的電再賣給電網;需要按照一個單相表(度電表),還需要把進戶表改成雙向電表。余電上網的收益一般按照:度電補貼(0.42元)*單向電表讀數+當地脫硫煤電價*雙向電表反向讀數+【讀數單向電表-讀數雙向電表反向】*當地居民用電。
圖7:余電上網電表接入方式(光伏220V,負載220V)

圖8:余電上網電表接入方式(光伏380V,負載220V)
|
四、高壓計量方式
|
1、什么叫高供高計、高供低計?
高供高計是指高壓供電同時在高壓裝置PT(電壓互感器),CT(電流互感器)進行計量,計量的電流、電壓采樣在高壓側,一般需要高壓開關柜。
高供低計是指高壓供電,在低壓側裝置CT進行計量。 t:normal'>+【讀數單向電表-讀數雙向電表反向】*當地居民用電。
圖9 高壓計量方式
2、注意事項
1.高供高計一般使用三相三線電表計量,高供低計使用三相四線電表計量 。
2.高壓計量電流互感器的一次額定電流,應按總配變容量、光伏發電接入容量確定。計量電流互感器配置參考如下表 。
圖10:計量電流互感器配置參考表
3.高供高計的計量系統一般要安裝高壓計量柜,其系統低壓柜還需裝計量柜。因為高供高計不能滿足電價分類的要求。譬如有幾種不同電價的用電(比如工廠里的工業用電和宿舍照明用電),需要在低壓側做了個分計量,將不同類別的負荷分別裝表。
圖11:分別裝表計量
4.CT倍率與實際負荷匹配問題,在晝夜負荷波動較大,用電負荷不均衡或者季節性負荷;若CT倍率選擇過大,導致負荷較少時,計量表停走或失真; CT倍率過小,易導致燒毀CT。

圖12 高壓計量設計方案(1MW項目)
|
五、誤差分析
|
電表的發電量為什么一般比逆變器或者監控上顯示的要少?
1.哪怕是靠近的電站,也會因為屋頂的傾角不同、可能存在的陰影遮擋(周圍高大樹木、建筑;飄落下來的樹葉、鳥糞或灰塵等)、逆變器規格一樣但是組件規格數量不一樣、工人施工工藝(線纜長度規格、端子壓接)、并網點電壓和距離、電表本身存在的誤差等情況存在,導致最后發電量有偏差。所有一定要先確認誤差是不是在一個合理的區間里。
2.對于存在較大誤差的發電量(小固還會發表關于發電量偏低的文章,資料收集中。。。),一定要找出問題,因為這些問題正在影響著您的光伏電站的安全和收益!
總結
本文從電表類型、光伏上網模式、低壓計量接法、高壓計量、誤差分析這五個方面闡述電表的重要性,旨在讓大家更全面地了解光伏系統。限于作者水平有限,文章難免有疏漏,歡迎在留言區指正、留言。
加入我們