Global
選擇語言
整縣推進中面臨著越來越多的問題,譬如臺區變壓器容量不足、負荷對電網短時沖擊、光伏發電消納差、企業用電費率高、限電等,固德威“光伏+儲能”為這些場景提供了解決方案;同時各地也相應推出分布式儲能補貼政策,落實碳達峰碳中和目標任務,加快推進能源綠色低碳轉型。
本文羅列了分布式儲能部分政策以及固德威整縣推進儲能經典設計方案。
01
分布式儲能部分政策
多個省份發布政策要求配置儲能,小固整理了部分分布式儲能相關政策,因篇幅有限,更多的儲能政策可關注本微信公眾號后續文章。
1.1 蘇州工業園區
蘇州工業園區發布《蘇州工業園區進一步推進分布式光伏發展的若干措施》。
2022年1月1日后并網發電、且接入園區碳達峰平臺的分布式光伏項目,對建筑業主方按項目發電量補貼0.1元/千瓦時,補貼1年。對光伏建筑一體化應用項目(光伏組件作為建筑構件)投資方按項目發電量補貼0.1元/千瓦時,補貼3年。支持光伏項目配置儲能設施,2022年1月1日后并網、且接入園區碳達峰平臺的儲能項目,對項目投資方按項目放電量補貼0.3元/千瓦時,補貼3年。
1.2 浙江義烏
浙江義烏發布《推動源網荷儲協調發展和加快區域光伏產業發展的實施細則》。
用戶側儲能根據峰段實際放電量給予儲能運營主體0.25元/千瓦時的補貼、補貼兩年;已參與共享儲能交易的不再享受此補貼 。
1.3 深圳福田
深圳福田區發布《深圳市福田區支持戰略性新興產業和未來產業集群發展若干措施》。
支持鼓勵在福田區開展高安全、高可靠、長壽命的儲能項目建設,結合節能超市采購額比例,對已并網投運且實際投入100萬元以上的電化學儲能項目按照實際放電量,給予最高0.5元/千瓦時的支持,每個項目支持期限為3年,同一項目支持不超過200萬元。對冰蓄冷、水蓄冷等其他儲能項目,結合節能超市采購額比例,按項目實際建設投入的20%以內,一次性給予最高200萬元支持。
02
戶用光儲解決方案
某村共120戶居民,其中30戶別墅家庭平時用電量較大,安裝儲能系統,平均每戶安裝12.8kWp光伏及6.6kWh儲能,整個村總容量為384kWp光伏和198kWh儲能,如圖所示。

2.1 系統配置

12.8kWp/6.6kWh儲能系統配置清單
2.2 電氣系統圖

2.3 運行策略
? 通用模式:PV充足的時候,優先供負載使用,多余的電給電池充電,電池存滿還有多余的電賣給電網;當PV不足的時候,電池放電,和PV一起供負荷使用;當PV和電池里的電都不足以供負荷使用,由大電網進行補充;
? 峰谷套利模式:對電池的充放電時間進行設置,在電價谷時階段,由電網給電池進行充電,在峰時階段,電池放電給負載使用。
考慮到居民本身白天用電量不大,峰谷套利沒有太大的空間,故本系統設置為通用模式。
2.4 經濟測算
以單戶12.8kWp/6.6kWh儲能系統來測算:

注:廣州第一檔0.64元/kwh,第二、三檔電價分別在第一檔基礎上加價0.05元、0.30元,即依次為每千瓦時0.69元、0.94元。“
小固解讀
? 系統優點是整縣推進減少對電網的沖擊和臺區電壓的抬升,每戶都是一個小型微電網,可以用來應對電網停電和電價上浮的影響;缺點是儲能分散,電網調控困難,且儲能系統相對安全、施工工藝要求較高。
? 戶用儲能2.0解決方案致力于融于家庭充電樁和負載監控的解決方案,使整個家庭用電趨于零碳,并且負荷和綠電處于可控的狀態。
03
臺區光儲解決方案
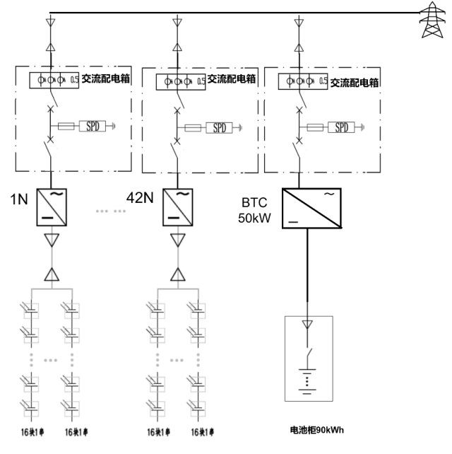
某村共120戶居民,其中分布式光伏安裝42戶,裝機容量約為500kWp,在村級變壓器側配置儲能系統單個單元50kW/90kWh,采用一體化模塊化設計,布置在變壓器旁邊的空地上,如圖所示。

3.1 系統配置

50kW/90kWh儲能系統配置清單
50kW/90kWh 儲能單元采用模塊化設計方案,包括1臺50kW儲能變流器(GW50K-BTC)和1 臺鋰電池戶外柜,單套鋰電池戶外柜主要由10個電池模組組成,每個模組容量為9.216kWh,每1 套鋰電池戶外柜通過匯流后接入儲能變流器GW50K-BTC直流側,經BTC 交流側輸出接入0.4kV 母線。每個儲能單元預留RS485接口,可實現各種應用場合的設備運行信息采集和運行策略控制。
3.2 電氣系統圖

接入示意圖
3.3 運行策略
儲能主要是抵消中午光伏峰值發電的時段,減少光伏發電對臺區電壓的抬升和電網的沖擊;放電時間設置在光伏不足負荷攀升階段,抵消全村120戶負荷攀升的影響,具體放充電時間由電網進行控制。
3.4 經濟測算
以臺區500kWp光伏、50kW/90kWh儲能整體測算(10%儲能配置):

小固解讀
? 臺區配置儲能成了解決臺區電壓抬升、臺區消納的最優方案。
? 儲能補貼經濟性更好,按照蘇州地區實際放電0.9元/KWH補貼2年,一充一放合計補貼約5萬元。
? 該方案同樣適用于小型工商業屋頂項目。
04
車棚光儲充解決方案
整個車棚包括120kW的光伏、10kW/15kWh的儲能示范及1個60kW直流充電樁、5個7kW交流充電樁,如下圖所示。

交流充電樁單元
4.1 電氣系統圖

系統示意圖
4.2 運行策略
? 通用模式:光伏優先供電、電池次之、余電上網
? 定時、定峰模式:谷電時充電、峰電時放電
? 負荷整形模式:根據負荷預測進行削峰填谷的運行控制
? V2G與儲能混合模式:V2G參與充放電時的混合運行模式
本項目設置的模式為定時、定峰模式(經濟模式),執行兩充兩放指令,夜間0:00-8:00執行強充,8:00-11:00全部釋放,平期11:00-17:00執行強充,17:00-22:00完全放出。
4.3 經濟測算
車棚120kW光伏、10/15kWh儲能整體測算:

注:江蘇峰期8:00-11:00、17:00-22:00,平期11:00-17:00、22:00-24:00,谷期0:00-8:00
“
小固解讀
? 光儲充在工商業場景的收益是非常不錯的,系統的收益來自于光伏發電、峰谷套利和電動汽車充電。
? 通過建設光儲充一體化電站,引入儲能單元,通過光伏自發自用,配合能量搬移和負荷調度,實現用電高峰時電力增容,是解決城市充電難的解決途徑。
05
總結
除上述應用場景,園區級儲能和工廠光儲油系統也是常見的應用場景,盡管受限于成本,國內用戶側的儲能一直比較滯后,但儲能有著提高供電可靠性、改善電能質量、削峰填谷、避免電力增容等天然優勢,是后期整縣推進的助推器和催化劑。
加入我們